首页
产品中心
变压器
互感器
传感器
开关电源
电抗器
行业应用
电力自动化、智能化
电源设备
轨道交通
工业自动化
下载中心
新闻资讯
关于我们
联系我们
加入我们
登录
注册
EN
TAK60系列开合式交流电流互感器
TAK60系列开合式交流电流互感器-1.png
TAK60系列开合式交流电流互感器
特点:
1.母线穿芯,软线引出,板式安装;
2.全封闭,机械和耐环境性能好,电压隔离能力强。
TAK60系列标准产品通用技术参数:

    一、特点:

    1.母线穿芯,软线引出,板式安装;

    2.全封闭,机械和耐环境性能好,电压隔离能力强。

 

    二、使用环境条件:

    1.环境温度:-55~+85

    2.相对湿度:温度为40时不大于90%

    3.大气压力:860~1060mbar(约为650~800mmHg)

 

    三、工作频率范围:50Hz~400Hz

 

    四、绝缘耐热等级:B(130)

 

    五、安全特性:

    1.绝缘电阻:常态时大于1000MΩ

    2.抗电强度:可承受工频6kV50Hz /1分钟;

    3.阻燃性:符合UL94-V0级。

 

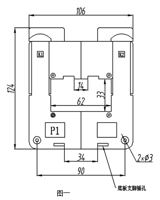
    六、外形图、安装尺寸和线圈图:

    1外形图、安装尺寸见图一:

image.png

    2线圈图见图二:

 image.png

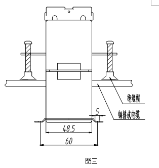
    ● 说明:每只产品配套供给两个底板支脚和一个母线支脚和固定母线螺丝,安装说明见下。

    3.安装说明:

    ● 往底板上固定时:

    取两只支脚(随产品配套供应)按右图三所示插入底板支脚插孔。安装孔中心距为60×44.7;支脚安装孔径为Φ5.0;可用M5螺钉将互感器固定在底板上。

    ● 往母线上固定时:

    将带M5孔的支脚(随产品配套供应)按图三所示插入母线支脚插槽中,M5孔中心距为60 可用M5螺钉将互感器固定在母线上。

 image.png

    七、典型应用及性能参数:

    用电阻法直接获得采样电压时(如图四所示)性能参数见下表。

 image.png

产品型号

额定

输入电流

额定

输出电流

额定

采样电阻

额定

采样电压

相移

非线性度

线性范围

TAK60-01

500A

5A

0.16Ω

0.8V

≤50’

≤1.0%

≥3倍额定

 

    八、注意事项:

    1.电流互感器初级应串联于被测电流回路中,次级应近似工作于短路状态;

    2.电流互感器次级电路不允许开路,所以请不要装熔断器。


应用案例
以市场需求为导向-不断创新-关注客户
标准产品预定
定制产品预定
搜索